安全·節能電加熱導熱油爐廠家B級鍋爐資質、省“專精特新”、國家高新技術企業

服務熱線:400-000-9261 咨詢電話:151 9595 6304

cn二級頁面banner—新聞資訊2

反應釜導熱油加熱好不好「歐能機械」告訴您

返回列表 來源: 歐能機械 發布日期: 2019.07.05/17:14

現在市場上用反應釜設備的廠家很多,廠家生產產品時需要物料混合反應就需要用到反應釜,反應釜本身不具備加熱和冷卻的功能,所以選擇導熱油加熱,導熱油加熱好不好呢,歐能小編告訴您。 

反應釜導熱油加熱

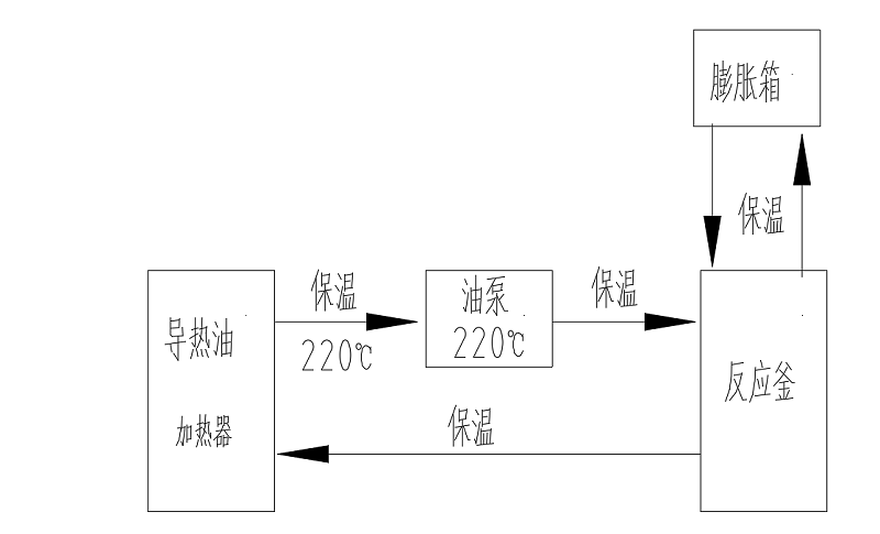
很多廠家用反應釜混合物料時需要加熱或冷卻工藝,由于反應釜本身不具備加熱或冷卻功能,這個時候就需要輔助設備給工藝需求控溫,電加熱導熱油爐就是這么一款設備,電加熱導熱油爐機組是將導熱油用電能加熱器加熱到一定溫度,泵送入旋轉反應釜再回流入到電加熱導熱油爐的循環過程,實現對反應釜加熱。 

歐能機械通過不斷的研發生產的電加熱導熱油爐具備的優勢有很多,例如:導熱油密度低,加熱能耗低,傳熱快,溫度穩定,壓力小,加熱溫度高等等。所以反應釜選擇導熱油加熱很好,對環境友好,溫控穩定持久,升降溫快。

         導熱油加熱反應釜流程

 歐能機械一直秉承客戶的要求就是我們的追求,設備品質是硬件,服務是軟件。專注設備細節和安全,反應釜導熱油加熱選擇歐能電加熱器絕對放心!有需要可以咨詢我們:400-000-9261,151 9595 6304。希望能幫助到您!

【相關推薦】

咨詢熱線

400-000-9261
熱品推薦
ExdbⅡBT4Gb防爆導熱油爐

ExdbⅡBT4Gb防爆導熱油爐

溫度范圍:50-300℃控溫精度:±1℃加熱功率:9~96W控制類型:接觸器/固態繼電器
導熱油加熱器

導熱油加熱器

溫度范圍:50-300℃控溫精度:±1℃加熱功率:100-2000kW控制類型:固態繼電器/可控硅